ˋ^ˊ
喷码机的工作原理主要分为连续喷墨技术和按需喷墨技术两大类。一、连续喷墨技术 油墨供给与喷射:在压力作用下喷码机原理
,油墨从墨水箱经过墨路管道进入喷枪。喷枪内装有晶振器喷码机原理
,通过振动使油墨喷出后形成固定间隔的点。 充电与偏转:通过CPU的处理和相位跟踪喷码机原理
,部分墨点被充上不同的电核。在经过几千伏的高电压磁场时,这些墨点会发生不同的。
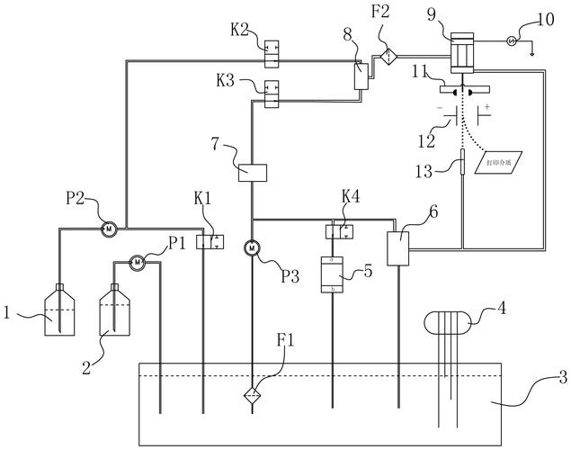
喷码机的工作原理是靠静电偏转,并需要接地以确保稳定运行。以下是对喷码机工作原理及其接地需求的详细解释:一、喷码机的工作原理喷码机的工作原理主要基于静电偏转技术。在喷码过程中,墨滴通过喷嘴被喷出,并在静电场的作用下发生偏转,从而精确地落在指定的位置上。这种静电偏转技术使得喷码机能够高速、准...。
喷码机充电电极的核心原理是通过电场精准控制墨滴电荷,从而引导其偏转形成标识。一、墨滴形成阶段油墨通过喷嘴形成连续墨流,压电晶体使墨流断裂成均匀墨滴。此时墨滴保持直线运动路径,为后续充电打下基础。二、电荷施加过程1. 指令识别:控制系统解析图案信息后,向充电电极发送电荷强度指令2. 电场触发:...。
激光喷码机的原理主要是利用激光束在各种材料表面进行永久性标记。以下是激光喷码机原理的详细解释:1. 无接触打标:激光喷码机在工作时,激光束直接照射到被标记物体表面,无需与被标记物体接触,因此不会对物体产生机械作用力或引起变形。2. 计算机控制:激光喷码机通过计算机控制,可以精确地在物体表面打...。
UV喷码机的工作原理是通过一定范围区域的、一定频率的UV光(紫外)照射,配合UV固化油墨使用,使喷印的产品迅速干燥。其运作方式则涉及压电式喷墨技术,以下是详细解释:一、工作原理 UV喷码机利用UV光(紫外光)的照射特性,当UV光照射到使用UV固化油墨喷印的产品表面时,油墨会迅速干燥。这种油墨具有速...。
∩0∩

原理:UV喷码机的原理在于使用UV固化墨水和UV LED光源。紫外线固化油墨由低聚物、单体和颜料组成,在暴露于紫外线之前一直保持液态。当墨滴喷射到所需表面时,它们立即暴露在专门设计的UV LED灯或灯泡发出的紫外线下。紫外线引发光化学反应,使墨水聚合,将其转化为固态。这种瞬时干燥过程消除了额外干燥...。
喷码机的工作原理与打印机类似,它通过喷嘴将墨水喷射到物体表面,形成需要的文字或图案。喷码机的核心组件包括墨盒、喷头和控制电路。墨水在高压的作用下被喷出,通过喷头的精细控制,形成所需的图案。喷码机常见的故障包括墨线跑偏、喷码机死机、断点问题、喷标堵塞、漏墨和充电电压不足等。这些问题可能...。
一、工作原理不同 热发泡喷码机(TIJ式喷码机):喷嘴采用半导体薄膜技术,利用激光制程和高精密深层技术形成多个直径在50μm左右的喷孔,这些喷孔呈高密度排列。喷墨通过薄膜电阻器通电加热,使油墨产生无数微小气泡,气泡以极快的速度聚为大气泡并扩展,迫使墨滴从喷嘴喷出;在电阻无电压时则停止加热,...。
热发泡喷码机的运行原理主要基于薄膜电阻器和墨水的瞬间加热。具体来说,其工作原理如下:墨水加热:热发泡喷码机利用薄膜电阻器,在墨水喷出区中将墨水瞬间加热至300℃以上,形成无数微小气泡。气泡扩展:这些微小气泡以极快的速度聚为大气泡并扩展,这个过程中产生的压力迫使墨滴从喷嘴喷出,形成所需的文字...。
原理:利用微小的加热元件在短时间内迅速升温,使墨水中的气泡膨胀并挤出墨滴。特点:该技术喷墨速度快,但由于加热元件需要频繁工作,因此可能存在一定的寿命问题。同时,热发泡式喷墨技术在喷印过程中可能会产生较多的热量,需要良好的散热系统来支持。总结:高解析喷码机通过不同的喷墨技术实现了高精度的...。
紫外激光喷码机的原理是采用冷加工技术,以波长355纳米的高能量紫外光子打断材料的化学键,实现非热方式的标记。具体来说:冷加工原理:紫外激光喷码机不同于传统激光喷码机的热加工原理,它避免了热损伤带来的精度和美观度的局限。高能量紫外光子:紫外激光喷码机以波长355纳米的高能量紫外光子作为核心力量,这些光子能够精。
4. 纳秒激光喷码机:纳秒激光喷码机采用纳秒激光器作为光源,具有高精度、高清晰度的特点。它适用于对微小物体进行刻印,如电子元件、医疗器械等。结语:激光喷码机凭借其高效、高精度的特点,成为现代工业生产中不可或缺的设备。通过深入了解激光喷码机的工作原理和分类,我们能够更好地应用激光喷码技术,...。

3. 通过使用示波器等检测设备,可以观察到相位检测器输出的脉冲频率是否与喷嘴的振荡频率一致。4. 如果检测到的频率与喷嘴振荡频率不同步,则说明墨滴的带电量不均匀,需要调整充电器的工作状态,以确保墨滴能够均匀带电。5. 讨论喷码机的相位检测原理,有助于更好地理解设备的工作机制,并可能发现改善...。
工作原理:1. **激光发生器**:激光喷码机的核心是激光发生器,它产生高能量的激光束。常见的激光发生器包括二氧化碳激光器、光纤激光器和半导体激光器等。2. **光束传输系统**:激光束通过准直器、反射镜和光纤等部件传输,确保激光束的稳定性和准确性。3. **喷码头**:喷码头负责将激光束聚焦至...。
TIJ喷码机,即热发泡喷码机,是一种高效、快速的喷码设备。其工作原理简单来说,是利用薄膜电阻器在墨水喷出区中将墨水瞬间加热(瞬间加热至300℃以上)形成无数微小气泡,这些气泡以极快的速度聚为大气泡并扩展,迫使墨滴从喷嘴喷出,形成所需的文字、数字或条码。随着气泡的继续扩展和消逝,喷嘴的墨水会...。
UV喷码机应用行业广泛,包括制卡、标签、印刷及软包装、五金配件、饮料乳品、制药保健品行业、瓶盖行业、电子行业、食品行业、纸箱印刷行业、种子化肥行业等。二、UV喷码机的工作原理UV喷码机的工作原理与压电式喷码机一致。它有数百或者更多个压电晶体分别来控制喷嘴板上的多个喷孔。通过CPU的处理,再通过...。
